Published:2011/7/1 1:38:00 Author:Nicole | Keyword: motor, brake | From:SeekIC

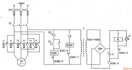
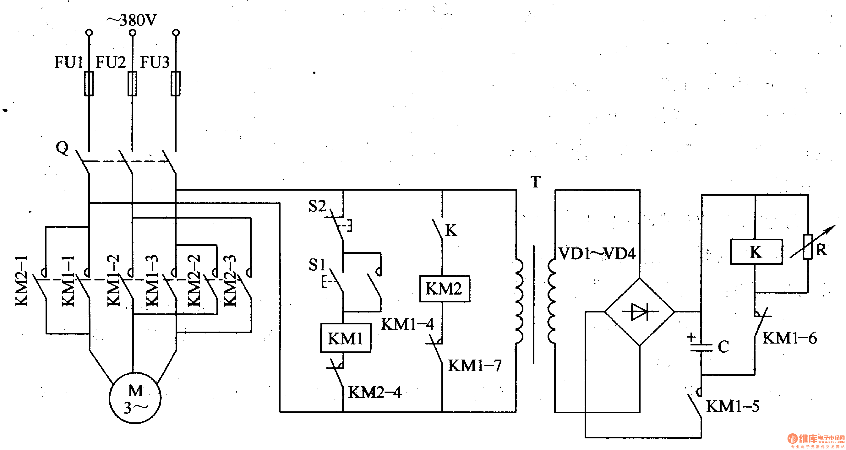
The motor brake circuit is composed of power transformer T, rectifier diode VD1-VM, changeable resistor R, capacitor C, relay K, AC contactor KM1, KM2 and starter button S1, stop button S2, it is shown in the figure 8-65.
After the starter button S1 is pressed, AC contactor KM1 works, the normally open contact KM1-1-KM1-5 is turned on, the normally closed contact KM1-6-KM1-7 is turned off, motor M runs, the power transformer T works too, after the induced voltage is rectified by VD1-VD4, it charges to capacitor C.
Reprinted Url Of This Article:
http://www.seekic.com/circuit_diagram/Basic_Circuit/Motor_brake.html
Print this Page | Comments | Reading(3)
Code: