Published:2011/8/1 2:49:00 Author:Ecco | Keyword: Motor vehicle , steering flasher | From:SeekIC

The motor vehicle steering flasher described in the example can automatically turn the flash frequently when installing on the motorcycle, it can remind the traveling vehicles to improve road safety.
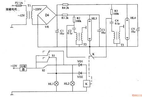
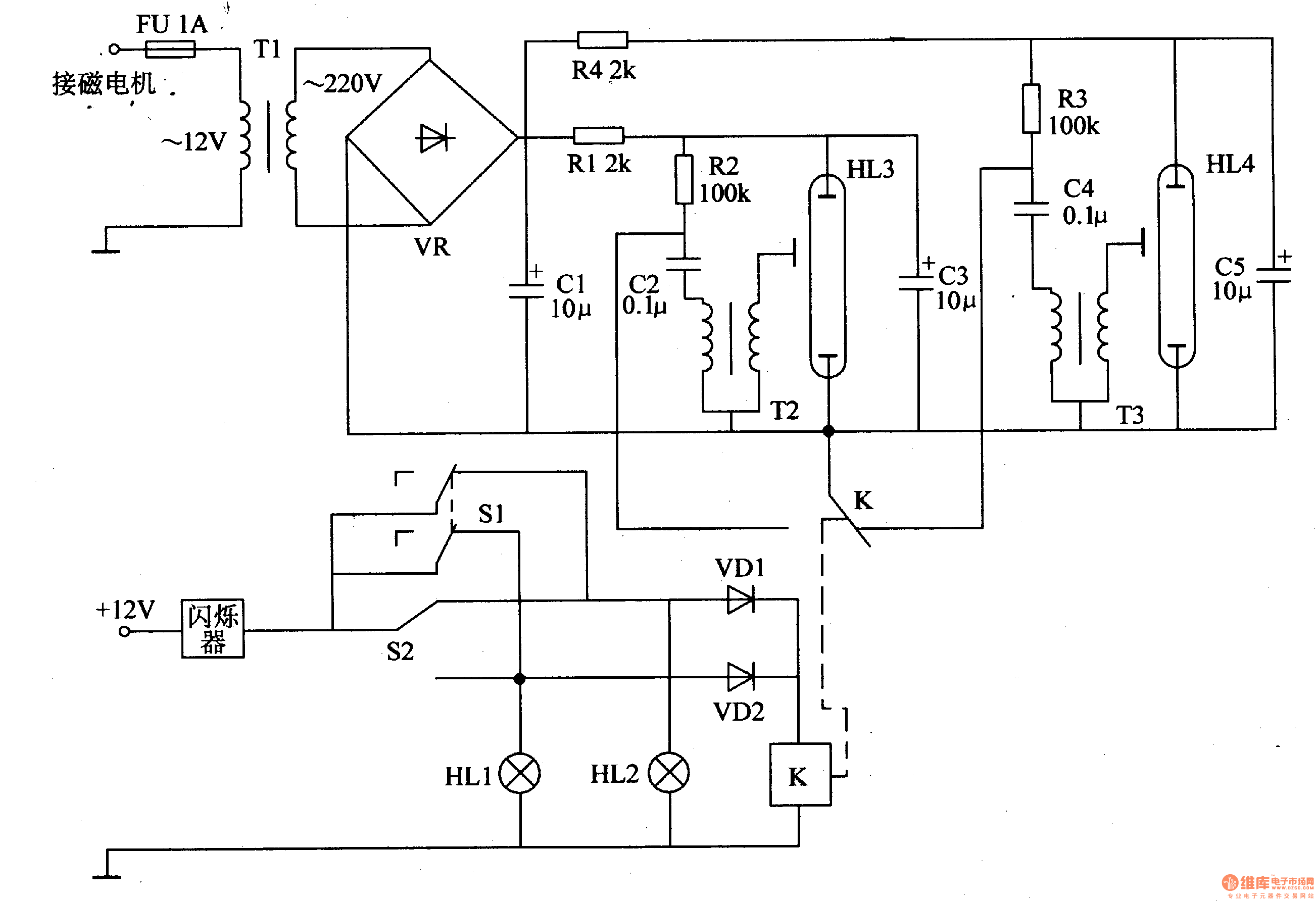
The motorcycle steering circuit is composed of the power circuit, the first strobe circuit, strobe circuit and control circuit; it is shown as Figure 7-22.
Power circuitis composed ofthe fuse FU, step-up transformer Tl, rectifier bridge UR and filter capacitor Cl.
The first strobe circuit consists of resistors Rl, R2, capacitor C2, C3, and the flash tubeHL3 and trigger transformer T2.
Control circuitconsists ofthe manual switch Sl, motorcycle turn signal switch S2, the relay K and diode VDl, VD2 and so on.
Rl and R4 select thelW metal film resistors or wire wound resistors; R2 and R3 select 1/2W carbon film resistor.
Cl and C3, C5 select the electrolytic capacitors with voltagebeing 400V or more; C2 uses the polyester capacitor with the voltagein 630V or CBB capacitor.
VDl and VD2 use 1N4001 or lN4007 silicon rectifier diodes.
UR selects IA, 600V rectifier bridge reactor.
Tl uses 5W, l2/220V power transformer; m and T3 are all made of flash-specific trigger transformer.
S1 selects double-toggle switch.
HL3 and HL4 select flash tube for camera.
Reprinted Url Of This Article:
http://www.seekic.com/circuit_diagram/Basic_Circuit/Motor_vehicle_steering_flasher_13.html
Print this Page | Comments | Reading(3)
Code: