Published:2009/7/19 23:58:00 Author:Jessie | From:SeekIC

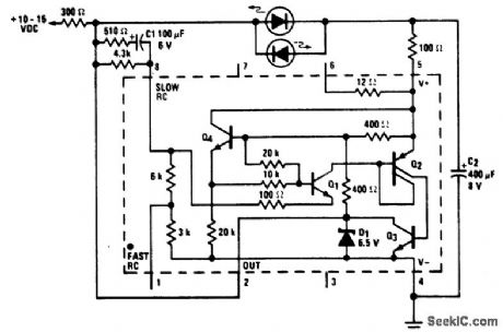
Alternating flasher using an LM3909 chip. Circuitry inside the dashes is the LM3909. This circuit is a relaxation oscillator flashing two LEDs sequentially. With a 12-volt DC supply the repetition rate is about 2.5 hertz (courtesy National Semiconductor Corporation).
Reprinted Url Of This Article:
http://www.seekic.com/circuit_diagram/Basic_Circuit/Other_Circuit/Alternating_flasher_using_an_LM3909_chip.html
Print this Page | Comments | Reading(3)
Code: