Published:2009/7/6 2:23:00 Author:May | From:SeekIC

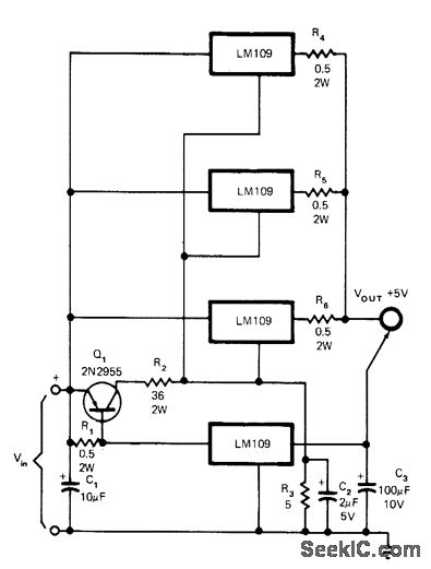
Current-sharing problem is overcome without sacrificing ripple rejection or load regulation, by using bottom regulator as control device that supplies most of load current until current through this regulator reaches about 1.3 A. At this point Q1 turns on and raises output voltage of other regulators to supply additional load current de-mands. Circuit shown will supply up to 6A for minimum input voltage of 8V. For optimum regulation, minimum load current should be 1 A.-C. T. Nelson, Power Distribution and Regulation Can Be Simple, Cheap and Rugged, EDN Magazine, Feb. 20, 1973, p 52-58.
Reprinted Url Of This Article:
http://www.seekic.com/circuit_diagram/Basic_Circuit/PARALLELING_REGU_LATORS.html
Print this Page | Comments | Reading(3)
Code: