Published:2009/7/9 5:46:00 Author:May | From:SeekIC

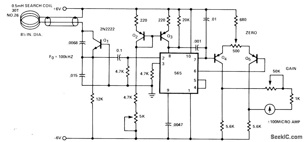
Frequency change produced in Colpitts oscillator by metal object near tank coil is indicated by 565 PLL connected asfrequency meter. Oscillator frequency increases when search coil is brought near nonferrous metal object. Oscillator frequency decreases, as indicated by lower meter reading, when coil is brought nearferrous object.-Signetics Analog Data Manual,''Signetios,Sunnyvale,CA,1977,p 856-858.
Reprinted Url Of This Article:
http://www.seekic.com/circuit_diagram/Basic_Circuit/PLL_DETECTOR_FOR_ALL_METALS.html
Print this Page | Comments | Reading(3)
Code: