Published:2009/7/6 20:52:00 Author:May | From:SeekIC

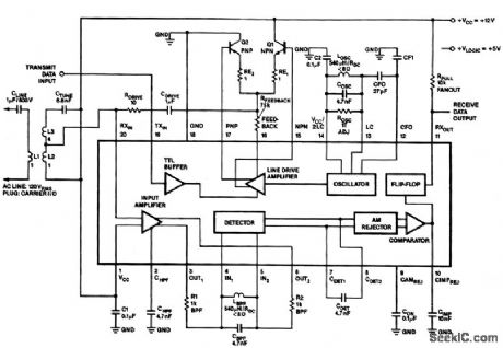
In the 100-kHz application from left to right, the coupling network feeds into the receiver section on the bottom of the chip. (The external components are summarized later.) The receive data output is pulled up via RPULL=10 K Ω. A minimum current of 10 mA sets the voltage drop across RPULL. Another voltage supply, VLOGIC, is shown if the user wants to have the output sent at TTL levels. Across the top is the transmitter section; going from right to left, the oscillator network, the class AB output stage (note feedback resistor RFEEDBACK) and the drive section. The LC values on the oscillator network should match those on the bandpass filter in the receiver. The drive stage feeds into the coupling network and back into the receive section. This enables the on-chip collision detection with listen-while-talking capability. This effect can be canceled, although the transmitter will still be connected to the receiver.
Reprinted Url Of This Article:
http://www.seekic.com/circuit_diagram/Basic_Circuit/POWER_LINE_MODEM.html
Print this Page | Comments | Reading(3)
Code: