© 2008-2012 SeekIC.com Corp.All Rights Reserved.
Published:2009/7/5 21:05:00 Author:May | From:SeekIC

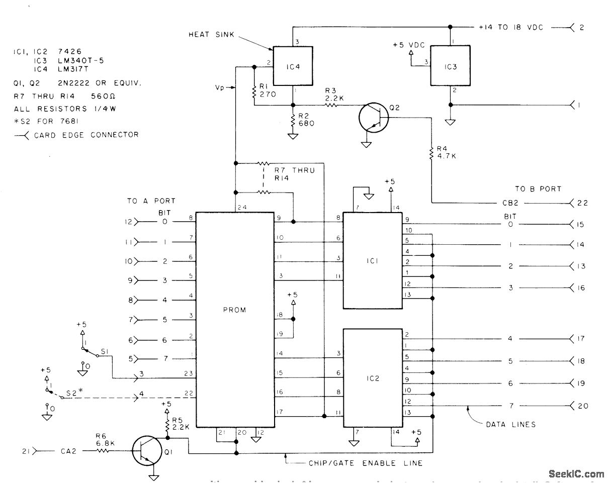
Developed specifically for programming Harris 7641-5 and 7681-5 PROMs, which come with logic 1 in all bit positions. Programmer is used to burn bit at each position requiring logic 0 by process equivalent to blowing fusible link on PROM chip. Process is not reversible, so one emor ruins PROM. Circuit uses two regulator ICs (IC3 and IC4) and two TTL gates (IC1 and IC2). Article gives programming procedure in detail. Software for generating critical timing and control signals with microprocessor is also given.-T. Hayek, Simple and Low-Cost PROM Programmer, Kilobaud, July 1978, p 94-96 and 98-99.
Reprinted Url Of This Article:
http://www.seekic.com/circuit_diagram/Basic_Circuit/PROM_PROGRAMMER_1.html
Print this Page | Comments | Reading(3)
Response in 12 hours
© 2008-2012 SeekIC.com Corp.All Rights Reserved.
Code: