Published:2009/7/14 3:41:00 Author:May | From:SeekIC

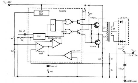
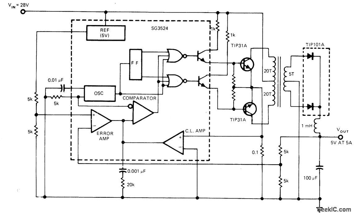
Transformer-coupled push-pull output for SG3524 fixed-frequency pulse-duration- modulated switching regulator gives output flexibility, allowing for multiple outputs and wide range of output voltages. Each output transistor operates alternately at half of switching frequency. Switching regulator applies voltage alternately to opposite ends of transformer primary, making transformer perform as if it had AC input. TIP101A rectifier then provides desired 5-VDC output at 5A.-J. Spencer, Monolithic Switching Regulators-They Fit Today's Power-Supply Needs, EDN Magazine, Sept. 5, 1977, p 117-121.
Reprinted Url Of This Article:
http://www.seekic.com/circuit_diagram/Basic_Circuit/PUSH_PULL_OUTPUT.html
Print this Page | Comments | Reading(3)
Code: