Published:2011/8/25 22:31:00 Author:TaoXi | Keyword: Pulse width, modulation circuit | From:SeekIC

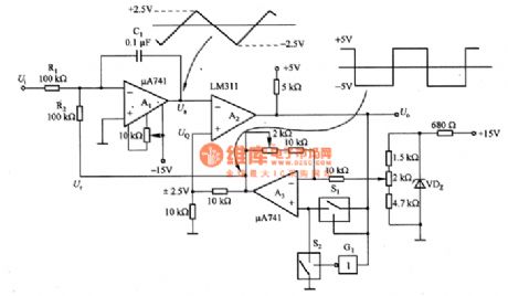
The pulse width modulation circuit composed of the μA741 is as shown in the figure. In this circuit, the A1 is the integral circuit, A2 is the comparator circuit; A3 is the reference voltage generating circuit. The operating principle: when the Ui=O, the Ur is the reference voltage, it is +/-5V. We suppose that the Ur=-5V, the comparation circuit of the inverting input port is UQ=-2.5V, the positive linearity of the integrator A1's output voltage Ua will increase. When the Ua is +2.5V, A2 outputs the reversal, S1 connects, the reference voltage Ur is +5V, the comparation voltage UQ is +2.5V. So A1 starts the backward integration process.
Reprinted Url Of This Article:
http://www.seekic.com/circuit_diagram/Basic_Circuit/Pulse_width_modulation_circuit_composed_of_the_μA741.html
Print this Page | Comments | Reading(3)
Code: