Published:2009/7/15 3:19:00 Author:Jessie | From:SeekIC



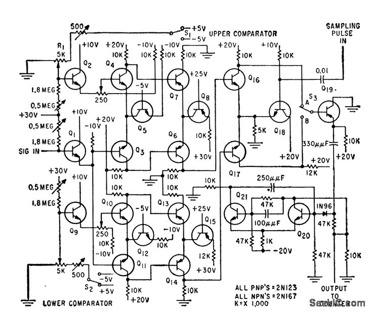
Provides digital information from which amplitude probability distribution function and probability density function can be plotted. Consists of two amplitude comparators followed by logic circuits and sampling network.-D. Hoffman and E. Schutzman, Statistical Analysis of Noise-Signal Amplitudes, Electronics, 32:30, p 48-49.
Reprinted Url Of This Article:
http://www.seekic.com/circuit_diagram/Basic_Circuit/RANDOM_NOISE_ANALYZER.html
Print this Page | Comments | Reading(3)
Code: