Published:2009/7/15 23:39:00 Author:Jessie | From:SeekIC

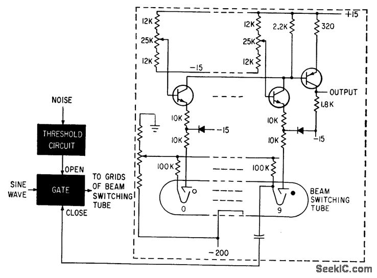
When gate is opened by noise, sine wave steps electron beam of Burroughs tube through its ten sections. Transistor connected to each target produces voltage pulse whose magnitude depends on potentiometer setting, giving sequence of different voltages in output. When beam reaches position 9, pulse is fed back to dose the gate.-C. V. Jakowatz and Q. M. White, Self-Adoptive Filter Finds Unknown Signal in Noise, Electronics, 34:7, p 117-119.
Reprinted Url Of This Article:
http://www.seekic.com/circuit_diagram/Basic_Circuit/RANDOM_TIME_PULSES.html
Print this Page | Comments | Reading(3)
Code: