Published:2009/7/22 23:54:00 Author:Jessie | From:SeekIC

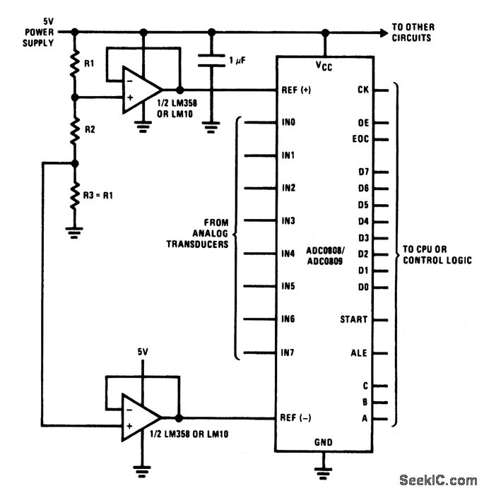
This circuit is similar to that of Fig. 6-13 and 6-15, except that the reference is provided by fixed resistors. Resistors R1 and R2 are selected to provide odd values of reference voltage required by certain transducers (voltages not normally available with adjustable Zeners, such as the LM336). Notice that R3 must be equal to R1, and that both -VREF and +VREF are applied to the ADC through op amps connected for unity gain.
Reprinted Url Of This Article:
http://www.seekic.com/circuit_diagram/Basic_Circuit/Ratiometric_AID_converter_with_centered_reference_using_resistors.html
Print this Page | Comments | Reading(3)
Code: