Published:2011/3/24 1:09:00 Author:muriel | Keyword: Regenerative, passive, lossless, buffer circuit | From:SeekIC

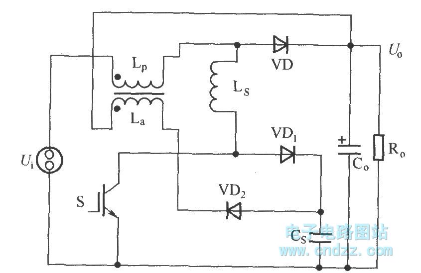
As shown in figure is a passive regenerative soft switch Boost converter, it is the traditional L + RCVD complex buffer circuit's improvement. Its improved place include: Remove the discharge resistance R with input power inductor Lp coupled miniwatt winding La instead of special power inductor L.
Reprinted Url Of This Article:
http://www.seekic.com/circuit_diagram/Basic_Circuit/Regenerative_passive_lossless_buffer_circuit.html
Print this Page | Comments | Reading(3)
Code: