Published:2009/7/7 1:51:00 Author:May | From:SeekIC

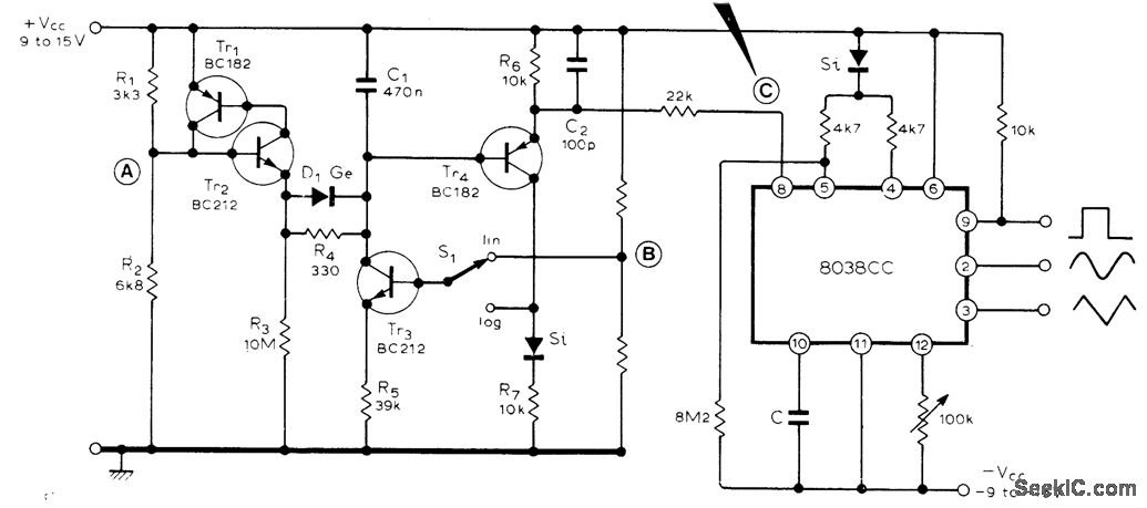
Four-tran sistor circuit provides choice of linear or logarithmic sweeps for Intersil 8038 IC function generator. In linear mode, constant-current generator Tr3 charges C1 almost linearly, with Tr1-Yr2 resetting C1 when its voltage reaches about one-third VCC plus 0.9 V.In logarithmic mode, positive feedback provides exponential charging of C1. Voltage at B must be set experimentally because it depends on VCC For overall frequency control, make R5variable. Point A has short positive pulse that can be used to reset capacitor C of IC, and to sync an oscilloscope.-S. Villone, Linear/Logarithmic Sweep Generator, Wireless World, Dec.1976, p 42.
Reprinted Url Of This Article:
http://www.seekic.com/circuit_diagram/Basic_Circuit/SINE_SQUARE_TRIANGLE_WITCH_LIN_LOG_SWEEP.html
Print this Page | Comments | Reading(3)
Code: