Published:2009/7/14 21:17:00 Author:May | From:SeekIC

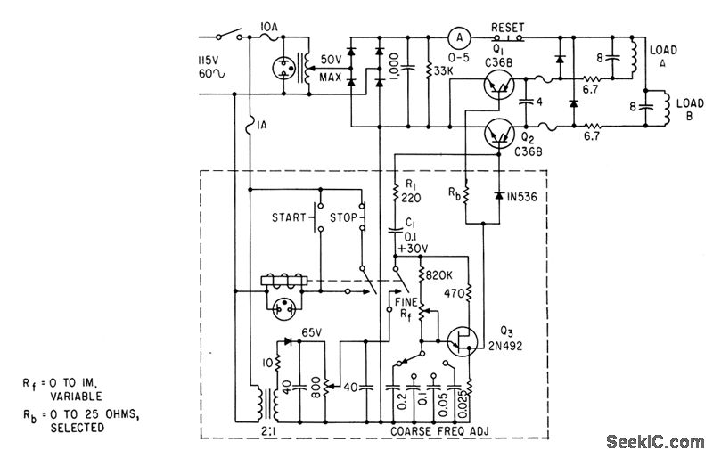
Scr flip-flop feeds 5-amp pulses altenately to two solenoid pump coils at rates varying from 1.5 to 25 cps.-U. L. Upson, Solid-State Pulser Drives Chemical Pump, Electronics, 33:49, p 74-76.
Reprinted Url Of This Article:
http://www.seekic.com/circuit_diagram/Basic_Circuit/SOLENOID_PUMP_PULSER.html
Print this Page | Comments | Reading(3)
Code: