Published:2009/7/14 1:53:00 Author:May | From:SeekIC

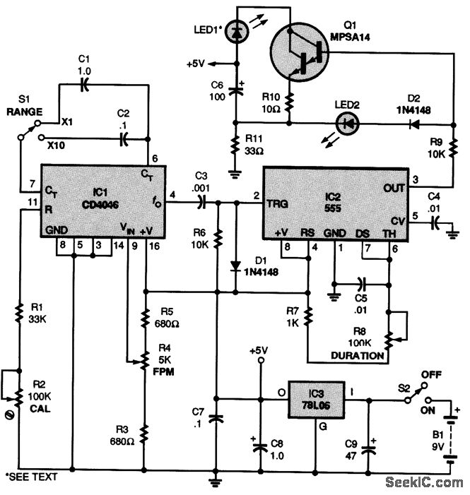
The schematic diagram for the stroboscope is shown. When switch S2 is closed, a 9-V battery B1 is connected to IC3, a 78L05 voltage regulator, which provides a 5-V source to the circuit. Capacitors C8 and C9 filter the supply. A CD4046 phase-locked loop, IC1, provides a low-frequency square wave to the circuit. Potentiometer R4-a 5000-Ω,10-turn, precision potentiometer with a built-in turns counter-provides a way to adjust and get a direct readout of the FPM rate from 0 to 1000. Switch S1 lets you select the multiplier affecting that rate. Setting S1 to×1, therefore, gives you a 0- to 1000-FPM range, whereas setting S1 to ×10 results in a 0- to 10,000-FPM range. The values of the multiplier settings are determined by capacitors C1 and C2. A 555 timer, IC2, configured in a monostable mode, provides a pulse with a width that is adjustable via R8. That audio-taper potentiometer allows the duration or pulse width to be varied from 10 μs at the minimum setting to 1000μs at the maxi-mum setting. An MPSA14 Darlington transistor, Q1, is configured as a capacitive- discharge -type cur-rent sink, which provides an approximately 90-mA pulse (for the pulse duration set by R8) through LED1, the flash output. The super-bright LED specified for LED1 has a maximum rating of 100 mA..
Reprinted Url Of This Article:
http://www.seekic.com/circuit_diagram/Basic_Circuit/SOLID_STATE_STROBOSCOPE.html
Print this Page | Comments | Reading(3)
Code: