Published:2009/7/14 3:05:00 Author:May | From:SeekIC

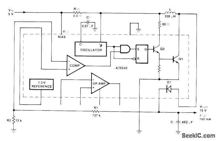
Fairchild μA78S40 switching regulator transforms 5 V to 15 V at efficiency of 80% for 150-mA load. Average input current is only 550 mA. Article gives de-sign equations.-R. J. Apfel and D. B. Jones, Universal Switching Regulator Diversifies Power Subsystem Applications, Computer Design, March 1978, p 103-112.
Reprinted Url Of This Article:
http://www.seekic.com/circuit_diagram/Basic_Circuit/STEPPING_5_V_UP_TO_15_V.html
Print this Page | Comments | Reading(3)
Code: