Published:2009/7/6 8:51:00 Author:May | From:SeekIC

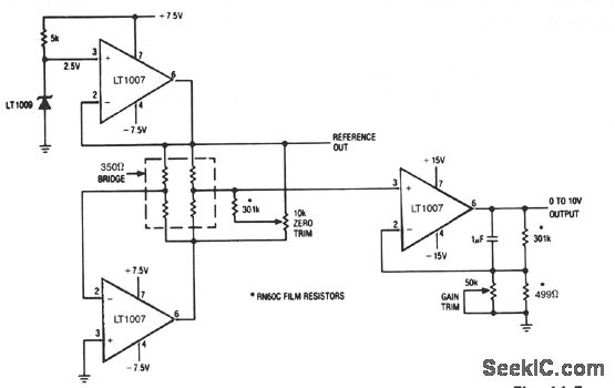
The LT1007 is capable of providing excitation current directly to bias the 350-Ω bridge at 5 V. With only 5 V across the bridge, as opposed to the usual 10 V, total power dissipation and bridge warm-up drift is reduced. The bridge output signal is halved, but the LT1007 can amplify the reduced signal accurately.
Reprinted Url Of This Article:
http://www.seekic.com/circuit_diagram/Basic_Circuit/STRAIN_GAUGE_SIGNAL_CONDITIONER_WITH_BRIDGE_EXCITATION.html
Print this Page | Comments | Reading(3)
Code: