Published:2009/7/12 21:39:00 Author:May | From:SeekIC



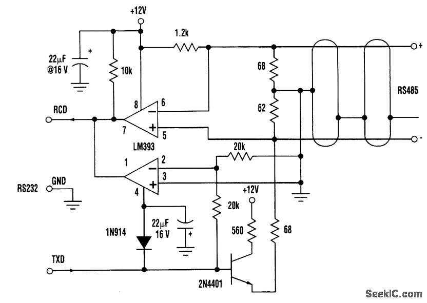
This circuit needs only a minimal three-wire RS232 implementation plus one +10-to +15-V supply voltage to provide a transparent link capable of sending data at transmission rates up to tens of kbaud Circuit operation is as follows∶When both the 232 and the 485 are idle(232 port in MARK state and no 485 device active),the 485 link is held in the 1 state by the 1200-Ω pullup This causesthe top comparator to hold the 232 RCD line negative and therefore in MARK state When a character is transmitted by the 232 port,it begins with a positive-going (SPACE state) START bit on the TXD line,In response, the 2N4401 pulls the - 485 conductor more positive than the + wlre,thustransmitting the START down the 485 cable Meanwhile,the bottom comparator holds the wlre-or (LM393s have opencollector outputs)232 RCD low, blocking the ooodJt port from hearing its own transmission.The recelve side ofthe 232 port remalns idle The rest ofthe bits ofthe character follow along in the same fashion When a character originates somewhere along the 485 bus,it beginswith a 485 transceiver gong active and driving the - line above the + This causes the upper half of the LM393 comparator to release RCD,and this time the bottom comparator doesn't prevent it from being pulled high The data bits are thus allowed to arrlve at the RS232 port,where they appearat standard RS232 bipolar voltage levels,The commonmode voltage range and noise-rejection capabilities of this circuit are compatible with standard 485 specifications The converter's speed is mainly limited by the loading of the comparator outputs because of cable capacitance.
Reprinted Url Of This Article:
http://www.seekic.com/circuit_diagram/Basic_Circuit/THREE_WIRE_RS232_TO_RS485_CONVERTER.html
Print this Page | Comments | Reading(3)
Code: