Published:2011/7/7 20:18:00 Author:Christina | Keyword: principle | From:SeekIC

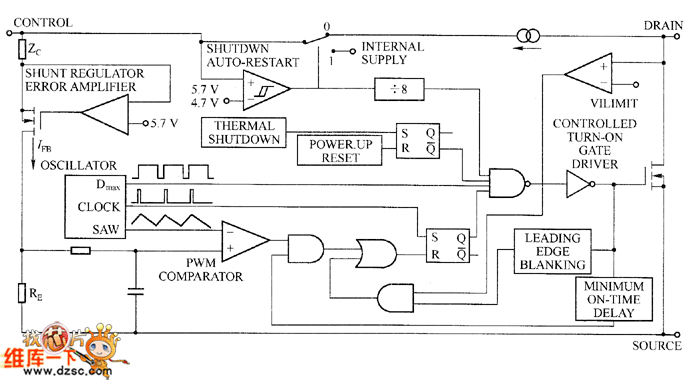
Set the TOP smart power switch as the example, the principle circuit of the TOP22X series devices are as shown in the figure. The TOP22X switch only has three leads, in addition to the drain lead and the feedback control lead of the power switch, there is a feedback control lead. The operating frequency is 100 kHz, the operating mode is the voltage type PWM. The output voltage is detected, compared and amplified, then it changes into the current signal and adds to the feedback control lead, the internal RE resistance changes the current signal into the voltage signal to compare with the triangular wave, so it changes the pulse width to realize PWM modulation.
TOP22-227 principle circuit
Reprinted Url Of This Article:
http://www.seekic.com/circuit_diagram/Basic_Circuit/TOP22_227_principle_circuit.html
Print this Page | Comments | Reading(3)
Code: