Published:2009/7/13 21:17:00 Author:May | From:SeekIC

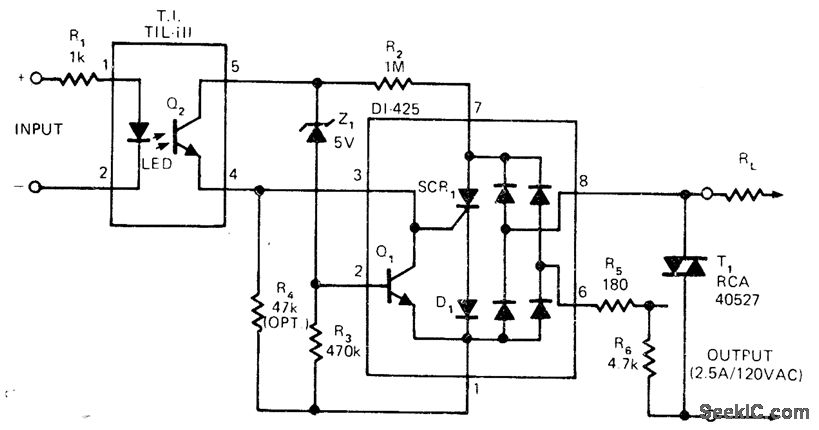
Dionics D1425 switchable bridge circuit controls 120-VAC line in optically isolated zero-crossing solid-state relay that can be used as trigger form power triac. Small AC devices, drawing under 5 W, can be switched directly in either random or zero-crossing mode.-High-Voltage Monolithic Technology Produces 200V AC Switching Circuit, EDN Magazine, April 5, 1975, p 121.
Reprinted Url Of This Article:
http://www.seekic.com/circuit_diagram/Basic_Circuit/TRIAC_CONTROL_WITH_OPTOISOLATOR.html
Print this Page | Comments | Reading(3)
Code: