Published:2009/7/2 22:37:00 Author:May | From:SeekIC



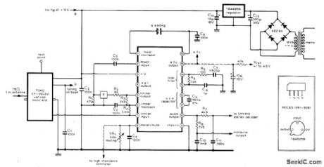
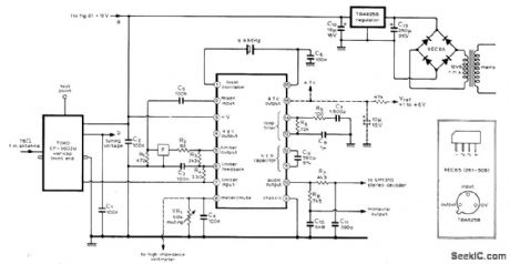
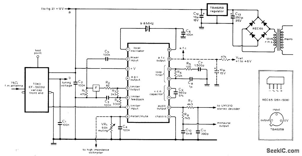
Availability of Signetics NE563 IC having about 180 transistors greatly simplifies construction of high-qualitiy FM tuner . IC includes circuits for converting IF output signal to lower frequency for driving phaselocked loop of demodulator . use of varicap front end permits switched or continuous Tuning with 100K Helipot or with switched preset 100k pots connected between +12 V and ground .tuning contorls can be remotely located .After 60 dB of amplification in NE563 IC,signal passes through ceramic filter F(Vernitron FM-4 or Toko CFS) before being fed back through C5 to IC for mixing with crystal -controlled 9.8-MHz local oscillator.Article covers construction and operation of tunner in detail.-J.B.Dance,High-Quanlity F.M.Tuner,Wireless World ,March 1975,p 111-113.
Reprinted Url Of This Article:
http://www.seekic.com/circuit_diagram/Basic_Circuit/TUNER_USES_IC.html
Print this Page | Comments | Reading(3)
Code: