Published:2009/6/29 22:22:00 Author:May | From:SeekIC

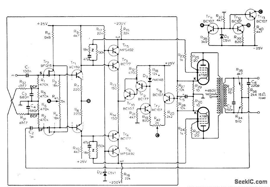
Responseis fiat from 10 Hz to over 50 kHz for outputs upto 15 W、and total harmonic distortion for full power output at 15 kHz is only 0.25%.Output stage uses tubes connected as triodes in pushpull. Input transistor can be any in Philips BFQ10-16 family or equivalent replacement such as Siliconix E401. Article gives many suitable replacements for other transistors as well, and describes desigit of required feedback cir-cuits in detail.-S. Berglund, Transistor Driver for Valve Amplifiers, Witeless World, April 1976, p 36-40.
Reprinted Url Of This Article:
http://www.seekic.com/circuit_diagram/Basic_Circuit/TWO_TUBE_WILLAMSON_OUTPUT.html
Print this Page | Comments | Reading(3)
Code: