Published:2011/6/30 2:53:00 Author:Ecco | Keyword: application, multiple , pressure sensor | From:SeekIC

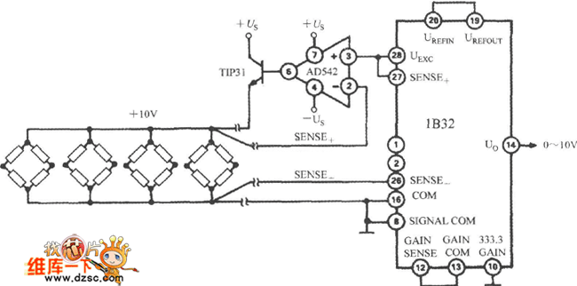
Excitation power can drive multiple bridge sensors after passing AD542, TIP32. AD542 is an op amp which uses Bi-FET as the input stage, and it play the role of starting buffer. TIP31 is the extension NPN power transistor with the maximum reverse voltage in 45V, the maximum collector current in 3A, maximum power consumption in 40W. The circuit can provide +10 V, 300mA excitation source in the temperature range of -25 ~ +80 ℃. When 333.3 GAIN of 1B32 is grounded, the gain is set to 333.3 times.
Reprinted Url Of This Article:
http://www.seekic.com/circuit_diagram/Basic_Circuit/The_application_circuit_diagram_of_1B32_multiple_pressure_sensor.html
Print this Page | Comments | Reading(3)
Code: