Published:2011/5/8 18:44:00 Author:Christina | Keyword: basic connection, signal, supply | From:SeekIC

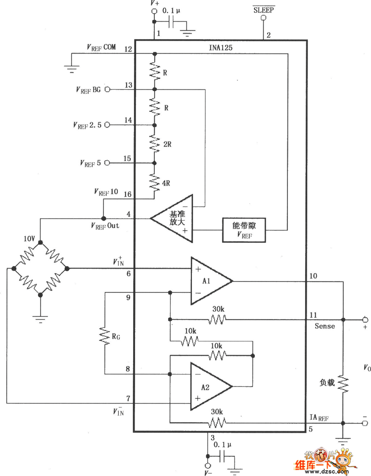
The The basic connection circuit of INAL25 signal and power supply is as shown. In the noise environments or high-impedance power supply applications, the chip power port need to use the capacitor filter, and close to the chip power pin. The output voltage is based on the iaref port standard. You should notice that the standard terminal need to be low resistance connection to ensure the CMRR is high, such as if there is a 12ω series resistance, the CMRR will decrease about 80db(g=4). Gain g=4+60kω/rg, in this formula, 60kω means the total value of the two internal feedback resistors of ina125. The two internal feedback resistors are regulated by the laser, so the selection of external resistor rg has great impact with the gain, you need to use the resistance of good stability and small temperature drift. When the circuit needs to work in the high gain state, the external resistor rg's value is small, you should notice the contact resistance of lead, such as if the socket contact is good.etc, the lead's contact resistance direct results the gain error and affects the stability.
Reprinted Url Of This Article:
http://www.seekic.com/circuit_diagram/Basic_Circuit/The_basic_connection_circuit_of_INAL25_signal_and_power_supply.html
Print this Page | Comments | Reading(3)
Code: