Published:2012/7/25 3:25:00 Author:Ecco | Keyword: converter IC | From:SeekIC


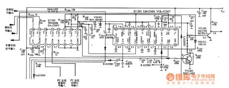
TDA8444is the D / A ( digital / analog ) converter IC produced by Philips, and it is used to convert digital signals to analog signals.1. pin functions and dataTDA8444 IC uses 16-pin double-row package, andpin functions and data are shown in Table 1 .
2. Typical application circuitTDA8444 and LM1036Nare matched byCPU to control the tone, volume , two-channel electronic balance. The the typical application circuit isshown in Figure 1.
Reprinted Url Of This Article:
http://www.seekic.com/circuit_diagram/Basic_Circuit/The_converter_IC_circuit_diagram.html
Print this Page | Comments | Reading(3)
Code: