Published:2011/6/3 0:13:00 Author:Seven | Keyword: electric thermos | From:SeekIC

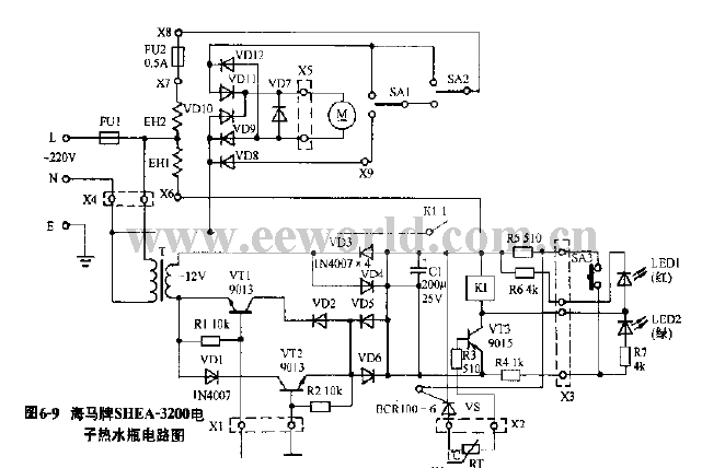
Figure 6-9 the Haima SHEA-3200 electric thermos circuit
Reprinted Url Of This Article:
http://www.seekic.com/circuit_diagram/Basic_Circuit/The_electric_thermos_circuit_01.html
Print this Page | Comments | Reading(3)
Code: