Published:2011/6/27 1:53:00 Author:Nicole | Keyword: Transfusion warmer | From:SeekIC

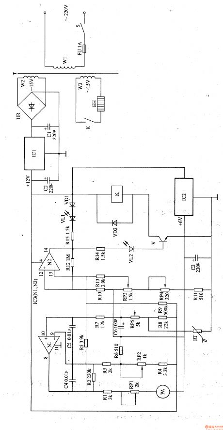
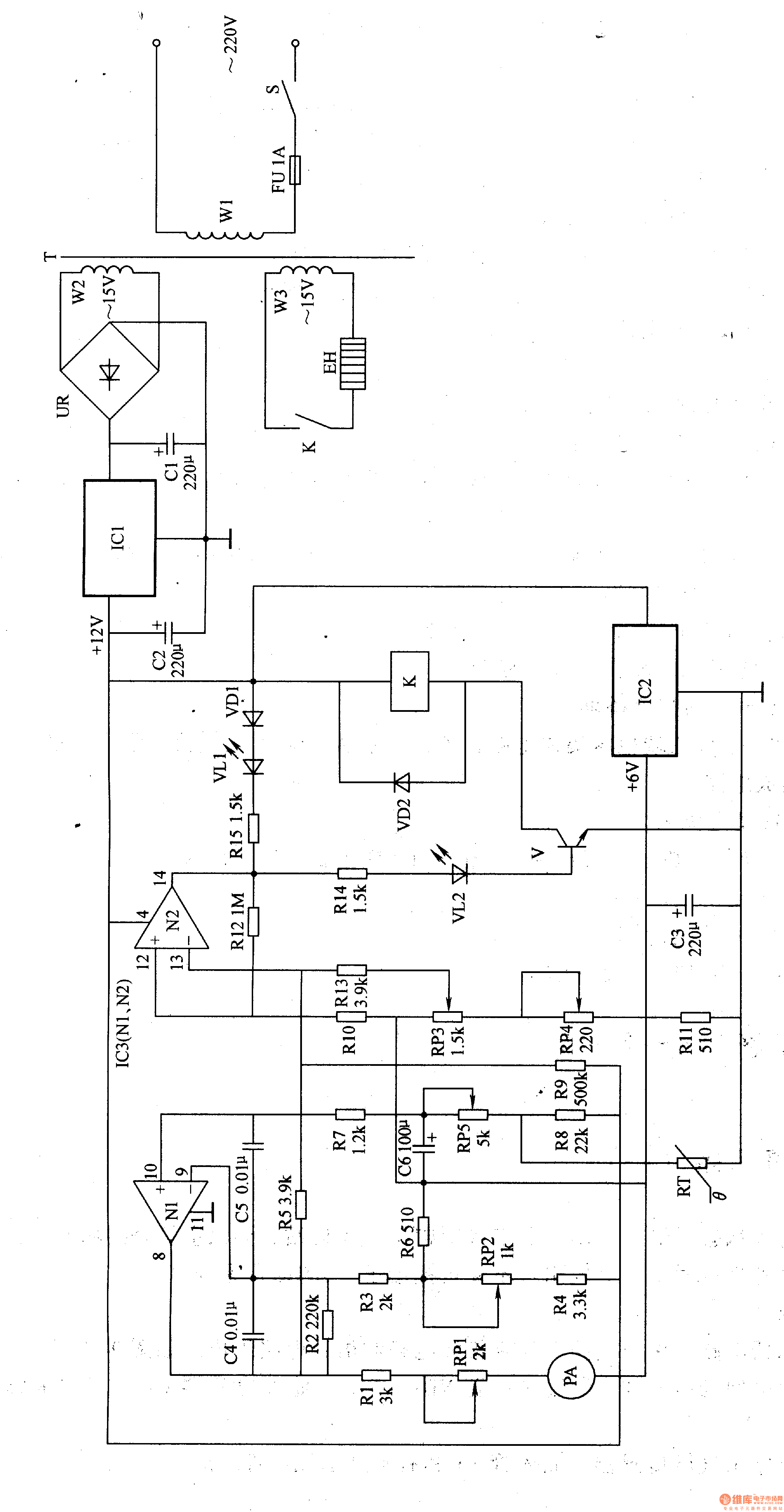
This transfusion warmer circuit is composed of power supply and temperature detector control circuit, it is shown in the figure 9-152.
The power supply circuit is made of power supply switch S, fuse FU, power transformer T, bridge rectifier UR, there terminals steady voltage integrated circuit IC1, IC2 and fliter capacitors C1-C3.
The temperature detector control circuit consists of thermal resistor RT, resistors R1-R5, potentiometers RP1-RP5, capacitors C4-C6, diodes VD1, VD2, LED VL1, VL2, transistor V, ammeter PA, relay K and operation amplifier integrated circuits IC3(N1, N2).
Reprinted Url Of This Article:
http://www.seekic.com/circuit_diagram/Basic_Circuit/Transfusion_warmer_2.html
Print this Page | Comments | Reading(3)
Code: