Published:2013/3/26 3:11:00 Author:Ecco | Keyword: UniVibe Pedal | From:SeekIC

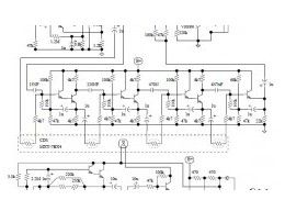
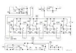
The Univibe is actually a footpedal-operated phaser or phase shifter for generating chorus and vibrato simulations for electric organ or guitar. It was introduced in the 1960s by Shin-ei, and was intended to emulate the “Doppler sound” of a Leslie speaker.
Reprinted Url Of This Article:
http://www.seekic.com/circuit_diagram/Basic_Circuit/UniVibe_Pedal.html
Print this Page | Comments | Reading(3)
Code: