Published:2009/6/30 1:44:00 Author:May | From:SeekIC

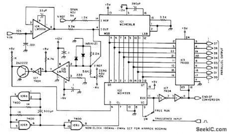
Uses 8-bit ADC capable of sampling AF input signal 100,000 times per second when using 900-kHz clock. 100-kHz clock gives 9000 samples per second, about minimum for human voice. Digital output is stored in computer memory for later conversion back to analog form for such applications as synthesis of speech from phonemes and providing voice answers to queries. Requires about 10,000 bytes in memory for 1 s of voice data. Pin 7 of IC4 is +12 V, and pin 4 is -6 V. For IC6 and IC7, pin 14 is +5 V and pin 7 is ground. 8080 assembler programs are given for input and output of memory.—S. Ciarcia, Talk to Me! Add a Voice to Your Computerfor $35, BYTE, June 1978, p 142-151.
Reprinted Url Of This Article:
http://www.seekic.com/circuit_diagram/Basic_Circuit/VOICE_DIGITIZER.html
Print this Page | Comments | Reading(3)
Code: