Published:2011/6/10 3:50:00 Author:Lucas | Keyword: Welder, no-load , power saver | From:SeekIC

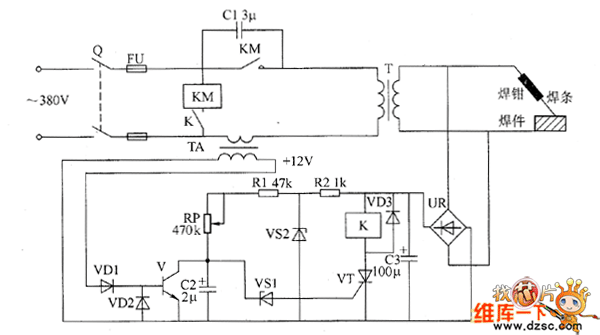
The welder no-load power saver circuit is composed of the detection circuit and power saving control circuit, and the circuit is shown as the chart. Detection circuit is composed of the current transformer TA, diodes VD1, YD2, transistor V, bridge rectifier UR, filter capacitor C3. Power saving control circuit consists of resistors R1, R2, capacitors C1, C2, voltage regulator diodes VS1, VS2, thyristor VT, diode VD3, relay K and AC contactor KM. R1, R2 select 1/2W metal film resistors. RP uses 2W organic solid potentiometer. C1 uses the CBB capacitor or oil capacitor with the voltage being 630V. VD1 ~ VD3 select 1N4007 silicon rectifier diodes. VS1 uses ZCW15 silicon voltage regulator diode.
Reprinted Url Of This Article:
http://www.seekic.com/circuit_diagram/Basic_Circuit/Welder_no_load_power_saver_circuit_diagarm_10.html
Print this Page | Comments | Reading(3)
Code: