Published:2011/6/10 3:55:00 Author:Lucas | Keyword: Welder, no-load , power saver | From:SeekIC

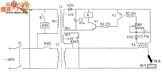
The welder no-load power saver circuit is composed of the knife switch Q, AC contactor KM, relay K, power transformer T1, welding transformer, transistors V1 and V2, resistors R1 and R2, capacitors C1 and C2, potentiometer RP, diodes VD1 and VD2 and current transformer TA, and the circuit is shown as the chart. In the circuit, T1, VD1 and C1 form the 24V DC power supply circuit; K, KM, R1, R2, RP, C2, VD2, and TA form the current detection and control circuit. R1 and R2 select 1/4W metal film resistors. RP uses solid organic or synthetic carbon film potentiometer; C1 and C2 select aluminium electrolytic capacitors with the voltage being 50V. VD1 and YD2 select lN4007 silicon rectifier diodes.
Reprinted Url Of This Article:
http://www.seekic.com/circuit_diagram/Basic_Circuit/Welder_no_load_power_saver_circuit_diagarm_11.html
Print this Page | Comments | Reading(3)
Code: