Published:2011/6/10 4:22:00 Author:Lucas | Keyword: Welder, no-load , power saver | From:SeekIC

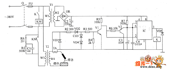
The welder no-load power saver circuit is composed of the +12 V power supply circuit, current detection control circuit, delay control circuit and the control implementation circuit, and the circuit is shown as the chart. +12 V power supply circuit is composed of the knife switch Q, fuse FU, power transformer T1, bridge rectifier UR and filter capacitor C2. Current detection control circuit is composed of the current transformer TA, diodes VD1 ~ VD4, resistors R2 ~ R6, transistors V1 and V2. Delay control circuit is composed of the resistor R7 and capacitors C3, C4, the time-base integrated circuit IC, relay K, AC contactor KM and diode VD5. R1, R3 ~ R7 select 1/4W metal film resistors; R2 uses 2W metal film resistor.
Reprinted Url Of This Article:
http://www.seekic.com/circuit_diagram/Basic_Circuit/Welder_no_load_power_saver_circuit_diagarm_4.html
Print this Page | Comments | Reading(3)
Code: