Published:2011/6/30 22:18:00 Author:Nicole | Keyword: wireless remote control, electric initiator | From:SeekIC

The wireless remote control electric initiator circuit is composed of wireless remote control transmitter and wireless receive initiation circuit. The wireless remote control transmitter uses finished product four keys micro remote control transmitter which contains TWH9236D module.
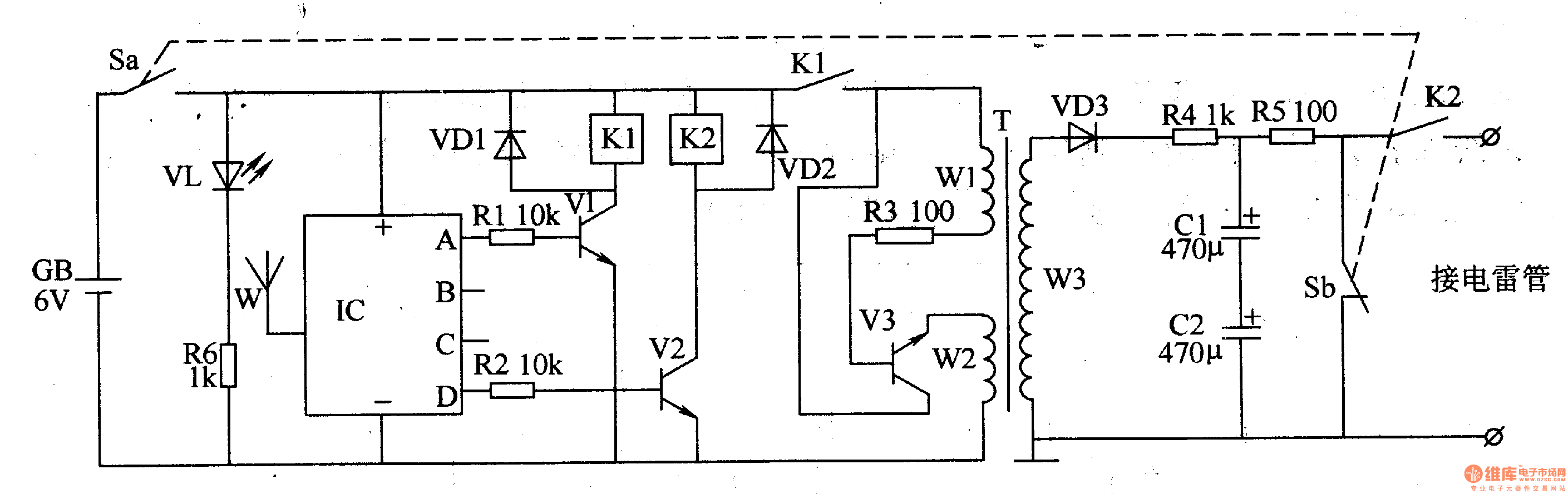
The wireless receive blaster circuit is made of power supply circuit, wireless receive control circuit, oscillation boost circuit and charge-discharge circuit, it is shown in the figure 8-26.
The power supply circuit consists of battery GB, power switch S(Sa, Sb), power indication LED VL and current limiting resistor R6.
The charge-discharge circuit is composed of resistors R4, R5, capacitors C1, C2, power switch S and K2's normally open contact.
Reprinted Url Of This Article:
http://www.seekic.com/circuit_diagram/Basic_Circuit/Wireless_remote_control_electric_initiator_1.html
Print this Page | Comments | Reading(3)
Code: