Published:2011/6/30 22:26:00 Author:Nicole | Keyword: wireless remote control, electric initiator | From:SeekIC

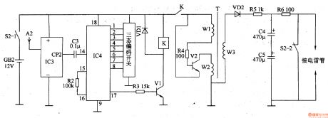
The wireless receive initiation circuit is composed of power switch S2(S2-1, S2-2), battery GB2, receiving antenna A2, wireless receive integrated circuit IC3, wireless decoding integrated circuit IC4, resistors R2-R6, capacitors C3-C5, transistors V1, V2, diodes VD1, VD2, relay K and boost transformer T, it is shown in the figure 8-28. The wireless receive control circuit is made of A2, IC3, IC4, C3, R2, R3, VDl, Vl and K, the oscillation boost circuit consists of R4, V2, T, the charge-discharge circuit is composed of VD2, R5, C4, C5, R6.
Reprinted Url Of This Article:
http://www.seekic.com/circuit_diagram/Basic_Circuit/Wireless_remote_control_electric_initiator_2.html
Print this Page | Comments | Reading(3)
Code: