Published:2009/7/14 3:53:00 Author:May | From:SeekIC

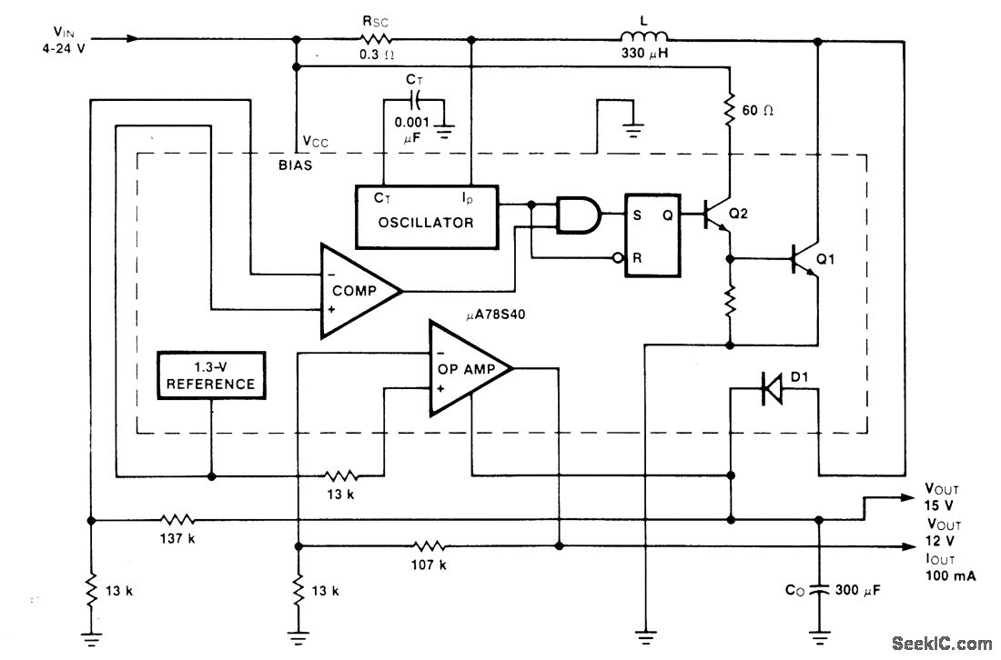
Connections shown for Fairchild μA78S40 switching regulator give universal regulator providing either step-up or step-down, for loads up to 100 mA. Efficiency is about 50% for input extremes of 4 and 24 V, increasing to maximum of 75% for other input voltages. Output ripple is essentially eliminated at 12-V output.-R. J. Apfel and D. B. Jones, Universal Switching Regulator Diversifies Power Subsystem Applications, Computer Design, March 1978, p 103-112.
Reprinted Url Of This Article:
http://www.seekic.com/circuit_diagram/Basic_Circuit/_12_V_AND__15_V_FROM_4_24_V.html
Print this Page | Comments | Reading(3)
Code: