Published:2009/7/14 4:07:00 Author:May | From:SeekIC

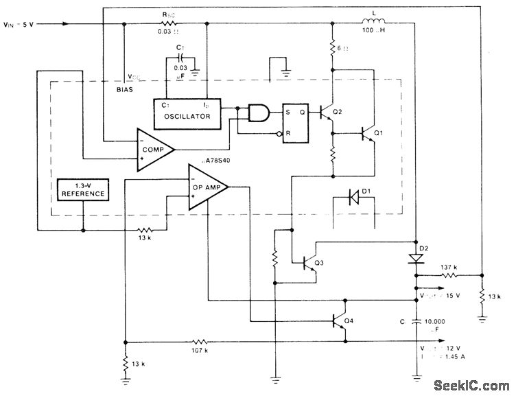
Uses Fairchild μA78S40 switching regulator having variety of internal functions that can provide differing voltage step-up, step-down, and inverter modes by appropriately connecting external components. External NPN transistor Q3 boosts step-up regulator, and NPN transistor Q4 increases series-pass regulator output well above 1 A. Total of 1.5 A is available from two outputs. Transistor and diode types are not critical. Efficiency is 80% for 15-V output and 64% for :2-V output.-R. J. Apfel and D. B. Jones, Universal Switching Regulator Diversifies Power Subsystem Applications, Computer Design, March 1978, p 103-112.
Reprinted Url Of This Article:
http://www.seekic.com/circuit_diagram/Basic_Circuit/_12_V_AND__15_V_FROM_5_V.html
Print this Page | Comments | Reading(3)
Code: