Published:2009/7/14 4:20:00 Author:May | From:SeekIC

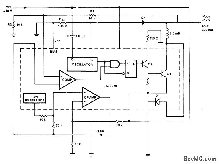
Uses Fairchild μA78S40 switching regulator having variety of internal functions that can provide differing voltage step-up, step-down, and inverter modes by appropriately connecting external components. Efficiency is 86%, and output ripple is 300 mV. Extra opamp on chip is used to derive required reference voltage of -2.6 V from internal :.3-V reference.-R. J. Apfel and D. B. Jones, Universal Switching Regulator Diversifies Power Subsystem Applications, Computer Design, March 1978, p 103-112.
Reprinted Url Of This Article:
http://www.seekic.com/circuit_diagram/Basic_Circuit/_12_V_AT_300_mA_FROM__48_V.html
Print this Page | Comments | Reading(3)
Code: