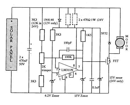
Published:2013/7/5 1:55:00 Author:muriel | Keyword: simple Mini Maximiser | From:SeekIC

Reprinted Url Of This Article:
http://www.seekic.com/circuit_diagram/Basic_Circuit/simple_Mini_Maximiser.html
Print this Page | Comments | Reading(3)
Code: