Published:2009/7/15 21:54:00 Author:Jessie | From:SeekIC

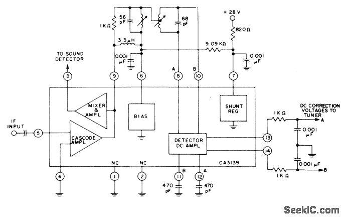
RCA CA3139 automatic fine tuning IC combined with intercarrier mixer/amplifier for color and monochrome receivers provides AFT voltage for tuner correction and amplified 4.5-MHz intercarrier sound signal for external FM sound detector of receiver. Input is taken from output of IF amplifier in receiver.- Linear Integrated Circuits and MOS/FET's, RCA Solid State Division, Somerville, NJ, 1977, p381.
Reprinted Url Of This Article:
http://www.seekic.com/circuit_diagram/Communication_Circuit/AFT_SUBSYSTEM.html
Print this Page | Comments | Reading(3)
Code: