Published:2009/7/14 1:02:00 Author:May | From:SeekIC

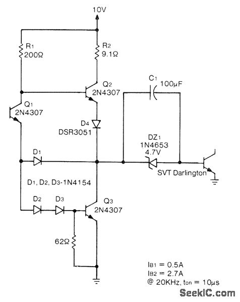
TRW SVT6062 power Darling-ton switching transistor is used in grounded-emitter connection in which negative bias required for turnoff is created by charging C1 during ON interval. Zener limits charge on C1 and provides path for base drive current to Darlington. Diodes give faster response to input signal by preventing Q3 from saturating. Grounding base of Q1 makes Darlington con duct, whereas high input level to Q1 initiates turnoff. Circuit will operate at pulse widths down to 5μs.-D. Roark, Base Drive Considerations in High Power Switching Transistors, TRW Power Semiconductors, Lawndale, CA, 1975, Application Note No. 120, p 7.
Reprinted Url Of This Article:
http://www.seekic.com/circuit_diagram/Communication_Circuit/CAPACITOR_COUPLED_DRIVE_FOR_SWITCHING_TRANSISTOR.html
Print this Page | Comments | Reading(3)
Code: