Published:2009/7/12 21:49:00 Author:May | From:SeekIC

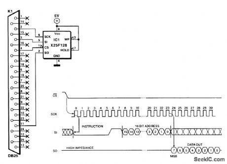
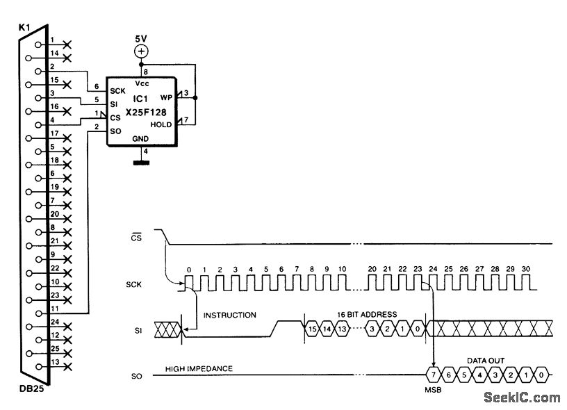
Modern equipment frequently uses serial EEPROMS to store data that must not be lost. With the circuit shown, it is possible to program or read such an IC via the Centronics port of a computer. Because the serial interface of a flash EEPROM is identical to that of an EEPROM, the two devices can communicate with each other. This means that the present circuit can be used for either device. The IC is enabled via CS (Chip Select). The command read followed by the address that needs to be read is set on to the high level is a little low, some 4.7 kΩ pull-up resistors can be added between the Centronics outputs and the positive supply line (not the SO line).
Reprinted Url Of This Article:
http://www.seekic.com/circuit_diagram/Communication_Circuit/FLASH_EEPROM_COMMUNICATOR.html
Print this Page | Comments | Reading(3)
Code: