Published:2009/7/15 2:19:00 Author:Jessie | From:SeekIC

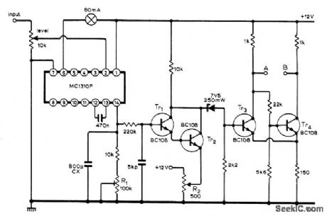
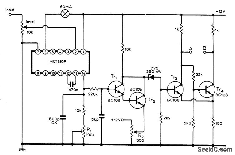
Uses IC originally developed for stereo multiplex decoders, containing phase-locked loop suitable for demodulating teleprinter FSK signals. Circuit shown requires only small input signal for phase lock, gives visual indication with lamp when phase lock has occurred, and requires only pair of 2N3055 drive transistors between outputs A-B and teleprinter receiving solenoids. Article also gives this output circuit and setup procedure.-K S. Beddoe, Teleprinter Terminal Unit Uses Phase-Locked Loop, Wireless World, Dec. 1973, p 605.
Reprinted Url Of This Article:
http://www.seekic.com/circuit_diagram/Communication_Circuit/FSK_DEMODULATOR_1.html
Print this Page | Comments | Reading(3)
Code: