Published:2009/7/8 21:37:00 Author:May | From:SeekIC

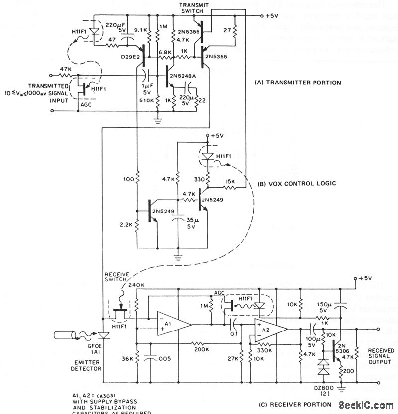
In a half-duplex system, information can flow in both directions, but only one direction at any given time. The conventional method of building a half-duplex link requires a separate emitter and detector, connected with directional couplers, at each end of the fiber. The GFOEIA series of infrared emitting diodes are highly efficient, long-lived emitters, which are also sensitive to the 940 nm infrared they produce. Biased as a photodiode, they exhibit a sensitivity of about 30 nA per μW irradiation at 940 nm. In a suitable bias and switching logic network, they form the basis for a half-duplex information link. A half-duplex link, illustrating the emitter-detector operation of the GFOE1A1, is shown.This schematic represents a full, general purpose system, including: approximately 50-dB compliance range with 1-V rms output, passive receive, voice-activated switching logic, 100 Hz to 50 kHz frequency response, and inexpensive components and hardware. The system is simple, inexpensive, and can be upgraded to provide more capability through use of higher gain bandwidth amplifier stages. Conversely, performance and cost can be lowered simply by removing undesired features.
Reprinted Url Of This Article:
http://www.seekic.com/circuit_diagram/Communication_Circuit/LOW_COST_HALF_DUPLEX_INFORMATION_TRANSMISSION_LINK.html
Print this Page | Comments | Reading(3)
Code: