Published:2009/7/19 22:18:00 Author:Jessie | From:SeekIC


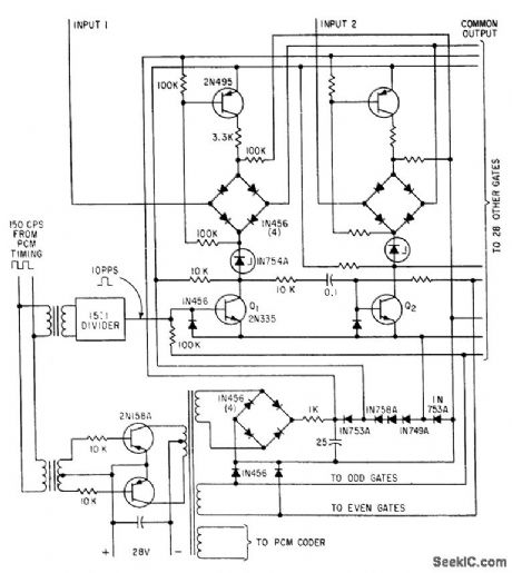
Permits gate-switching transistors Q1-Q2 to double in ring counter and control sequencing. Uses four-diode bridge for each gate, with single transformer-coupled looting voltage source switched to each gate in succession by two. transistor switching gate.-R. C. Onstad, Solid-State 30-Channel Multiplexor Designed for Minimum Components, Electronics, 34:40, p 77-79.
Reprinted Url Of This Article:
http://www.seekic.com/circuit_diagram/Communication_Circuit/PCM_TELEMETRY_MULTIPLEXER.html
Print this Page | Comments | Reading(3)
Code: