Published:2009/7/10 5:14:00 Author:May | From:SeekIC

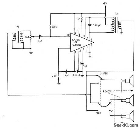
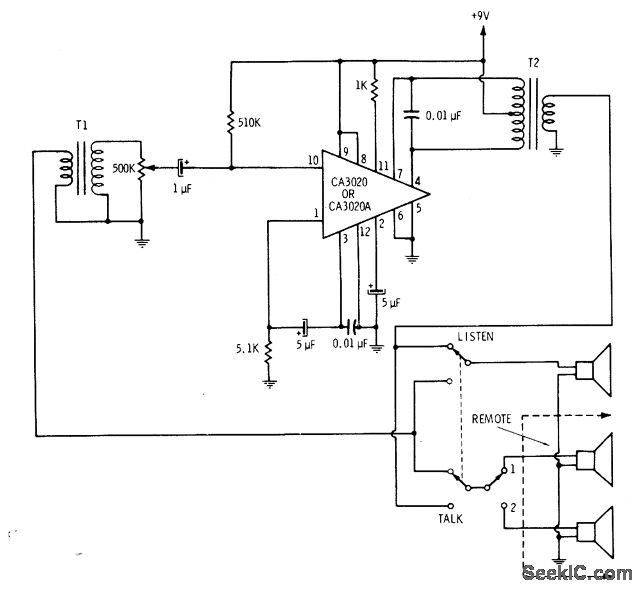
CA3020 differential amplifier uses AF input transformer T1 to matchloudspeakers(used as microphone) to higherinput resistance of IC,AF outputtransformer T2 similarly matches IC to loudspeakers operating conventionally.-E. M. Noll, Linear IC Principles, Experiments, and Projects, Howard W. Sams,Indianapolis,IN, 1974, p 100-101.
Reprinted Url Of This Article:
http://www.seekic.com/circuit_diagram/Communication_Circuit/SINGLE_IC_WITH_TRANSFORMERS.html
Print this Page | Comments | Reading(3)
Code: