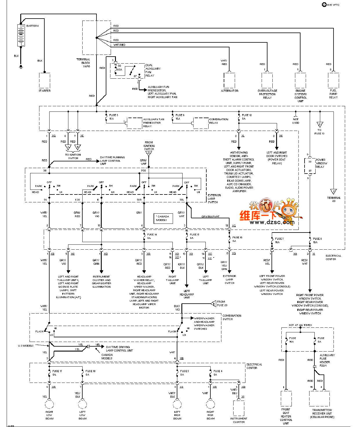
Published:2013/12/9 1:28:00 Author: | Keyword: Mercedes-Benz 190E power supply circuit, | From:SeekIC

Mercedes-Benz 190E power supply circuit are as follows:
Reprinted Url Of This Article:
http://www.seekic.com/circuit_diagram/Communication_Circuit/Wire_communication/Mercedes_Benz_190E_power_supply_circuit.html
Print this Page | Comments | Reading(3)
Code: