Published:2011/5/12 2:00:00 Author:Ecco | Keyword: hood , monolithic , microcomputer , integrated circuit | From:SeekIC


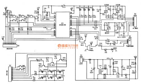
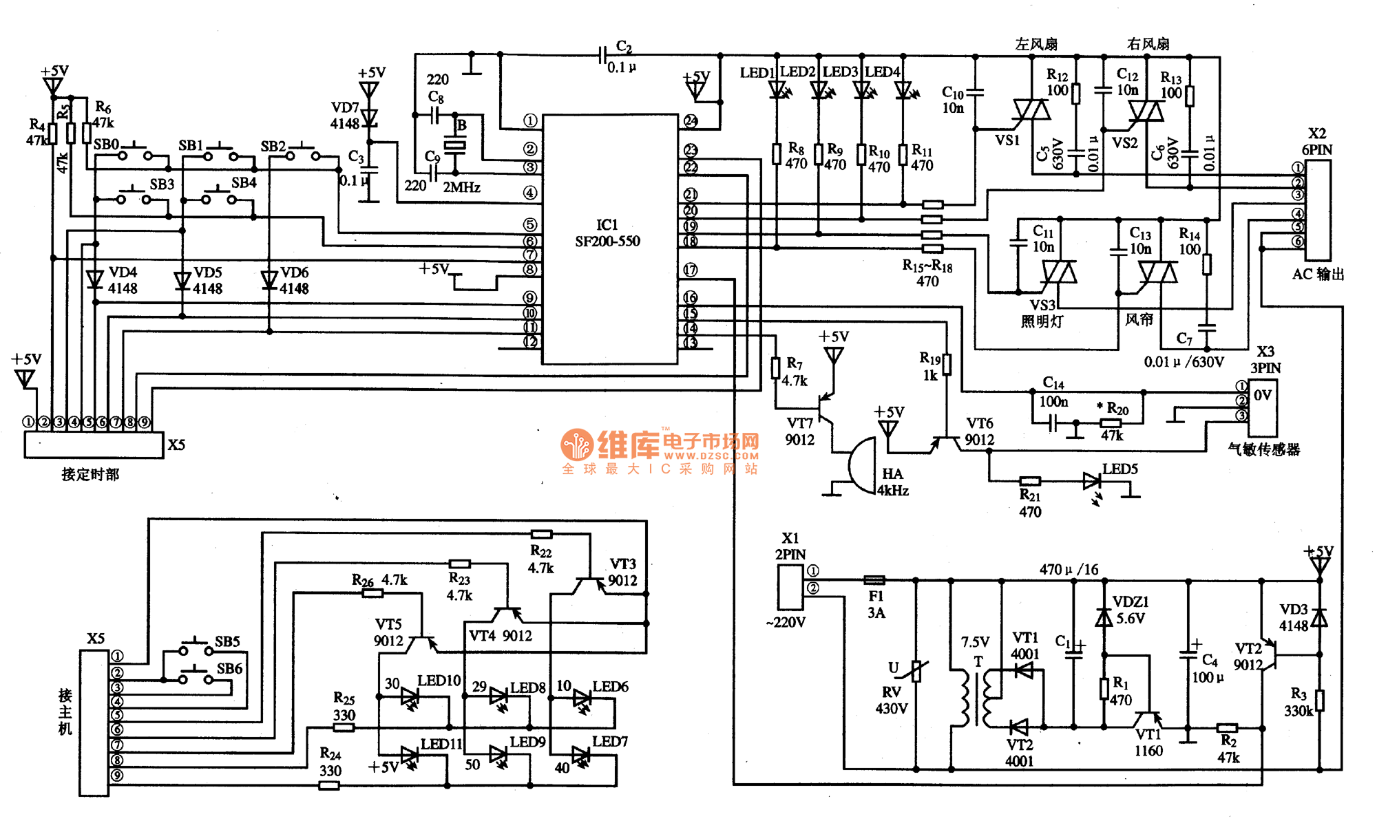
SF220-550 is the hood monolithic microcomputer integrated circuit, it is widely used in many brands of smoke hoods. SF220-550 IC uses the 24-pin dual in-line package, the typical application circuit is shown as the chart, the pin functions and data are listed in Table.
Reprinted Url Of This Article:
http://www.seekic.com/circuit_diagram/Computer-Related_Circuit/SF220_550_hood_monolithic_microcomputer_integrated_circuit_diagram.html
Print this Page | Comments | Reading(3)
Code: