Published:2009/6/26 1:43:00 Author:May | From:SeekIC

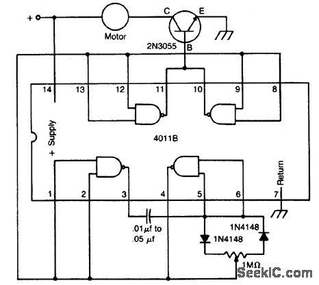
The circuit uses a 4011 CM0S NAND gate, a pair of diodes and an NPN power transistor to provide a variable duty-cycle dc source. Adjusting the speed control varies the average voltage applied to the motor. The peak voltage, however, is not changed. This pulse power is effective at very low speeds, constantly kicking the motor along. At higher speeds, the motor behaves in a nearly normal manner.
Reprinted Url Of This Article:
http://www.seekic.com/circuit_diagram/Control_Circuit/1DC_MOTOR_SPEED_CONTROL.html
Print this Page | Comments | Reading(3)
Code: