Published:2011/5/25 5:58:00 Author:Sue | Keyword: Agricultural, Automatic, Water Feeder | From:SeekIC

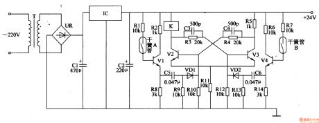
When the level doesn't reach the highest point, V2 is connected and V3 is disconnected. K is connected. M begins to feed water.
When the level reaches the highest point, V4 is connected. V3 V2 are disconnected. K is released. M stops working.
When the level reaches the low level, V1 and V2 are connected, V3 is disconnected. K is connected and M begins to work again.
The circuit works in such a way to keep the water level moving between the highest and the lowest.
Reprinted Url Of This Article:
http://www.seekic.com/circuit_diagram/Control_Circuit/Agricultural_Automatic_Water_Feeder_17.html
Print this Page | Comments | Reading(3)
Code: